三相異步電動機星三角啟動原理及電路圖
一、三相異步電動機星三角啟動原理
如果三相用電器的接法是星形的,那么用電器實際的電壓就是相電壓是220v,如果是角型的那就是線電壓是380v,很明顯相電壓低于線電壓,所以當電機剛啟動時接成星形的就人為的給他降低了電壓,這樣可以保證開啟電流不至于太高,電機剛啟動時電流很高,過高的電流會對電網造成不良影響,繼而影響其他電氣的正常工作,當電機正常工作后,電流就變的很小,這時候再給他換成角型的使其電壓升高,可以提高他的轉矩(也就是使電機更有勁)。
星三角啟動,屬降壓啟動,是以犧牲功率為代價來換取降低啟動電流來實現的。所以不能一概而輪,以電機功率的大小來確定是否需采用星三角啟動,還的看是什么樣的負載,一般在需要啟動時負載輕,運行時負載重尚可采用星三角啟動,一般情況下鼠籠型電機的啟動電流是運行電流的5—7倍,而對電網的電壓要求一般是正負10%。為了不形成對電網電壓過大的沖擊所以要采用星三角啟動,一般要求在鼠籠型電機的功率超過變壓器額定功率的10%時就要采用星三角啟動。只有鼠籠型電機才采用星三角啟動。.
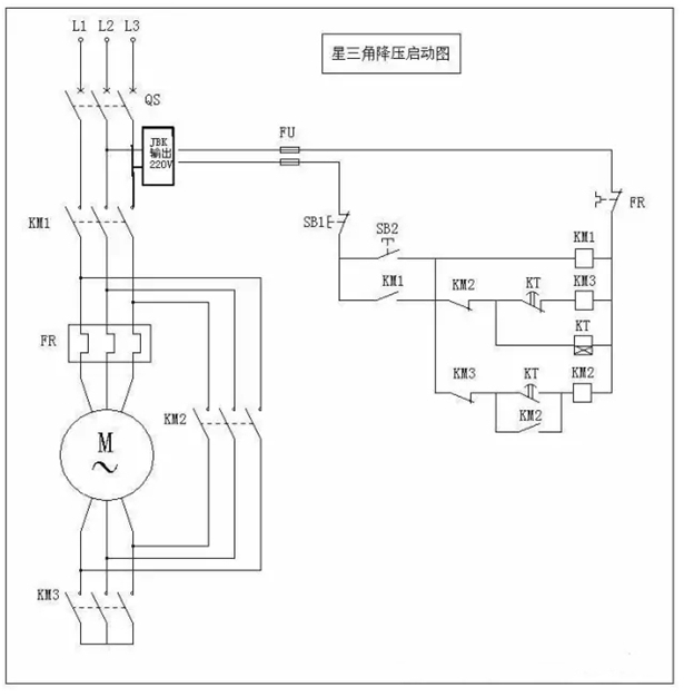
二、三相異步電動機星三角啟動電路

按下啟動按鈕SB2,KM1、KT、KM3線圈同時通電并自保,電機Y型連接,接入三相電源進行減壓啟動,當電機轉速接近額定轉速時,通電延時型時間繼電器KT動作,觸點KT1斷開,KT2閉合。KT1使KM#線圈斷電釋放,KT2是KM2線圈經觸點KM3通電吸合,電機有Y型連接變為△連接,進入正常運行。
而觸點KM2使KT線圈斷電釋放,使KT在電機Y—△啟動后斷電,并實現KM2與KM3的電氣互鎖。
三、三相異步電動機星三角啟動的使用條件
1.當負載對電動機啟動力矩無嚴格要求又要限制電動機啟動電流且電機滿足380V/Δ接線條件才能采用星三角啟動方法;
2.該方法是:在電機啟動時將電機接成星型接線,當電機啟動成功后再將電機改接成三角型接線(通過雙投開關迅速切換);
3.因電機啟動電流與電源電壓成正比,此時電網提供的啟動電流只有全電壓啟動電流的1/3 ,但啟動力矩也只有全電壓啟動力矩的1/3。
四、補充三相異步電動機星三角啟動電路圖

本文來源于《電機變壓器維修技術交流》
最新產品
同類文章排行
- 皖南電機知識小講堂匯總
- 電源電壓降低引起電動機跳閘原因分析及處理
- 一種電動機再起動方法在石化企業中的應用
- 防爆電機和普通電機的主要區別
- 抽油機電機的節能標準改造探討
- 高效節能電機在電廠中的應用研究
- 鹽化工企業電動機能效提升技術探討
- 電機型號參數組成、含義、舉例大匯總!
- 電機振動異常的十個原因及解決辦法
- 皖南電機知識小講堂4:《電動機振動原因分析和解決辦法》
最新資訊文章
您的瀏覽歷史







